欢迎来南通申东冶金机械有限公司官网! |加入收藏|设为首页
全国服务热线0513-83858103
SDMF型高效磁性过滤器

加入时间:2016-3-1 10:08:24  点击:


一、产品简介
      SDMF型高效磁性过滤器是我公司吸收国外先进技术,经过多年的探索和研究而开发成功的一种新型过滤设备,特别适合应用于钢铁企业去除生产过程中来自鼓风炉、电炉、氧气顶吹转炉、轧屑回收池上溢水、冷轧厂镀锌和镀锡及硅钢工艺等处的亲磁性杂质,能有效地去除循环水、冷却水、碱液、乳化液、润滑油中亲磁性杂质。本过滤器设计新型独特,实现了磁场强度高,梯度大,能准确控制过滤和反洗两种状态的转换,解决了国内外现有磁性过滤器对杂质去除率低和反洗不彻底、处理量小等难点。
二、结构特点和工作原理
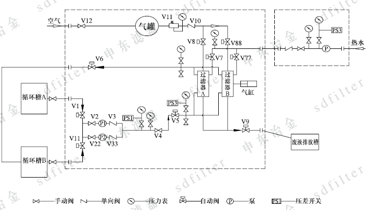
      本过滤器壳体为长圆形筒体结构,外部设有永磁块,永磁块通过专门机构可方便的移入、移出筒体。长圆形筒体内在磁场区域设置若干由亲磁性金属纤维制成的滤元。工作时,磁铁在该磁场区域将滤元磁化,这样待过滤液体中的亲磁性颗粒被吸附在滤元表面或内部。滤元捕捉到一定量的亲磁性杂质后,过滤能力下降。当过滤器的进出口压差达到设定值时,或定时器达到预置时间,启动反洗机构清洗滤元,此时磁场移出筒体,通过气水合反洗将吸附在滤元上的亲磁性颗粒冲洗掉,通过排污管排出过滤器,反洗结束,过滤器冲洗恢复到过滤状态。
三、产品特点
1、本过滤器采用高强度永久磁铁作磁场,具有磁场强度高、梯度大,滤元吸附力强,除铁效率高;
2、采用高速反洗系统进行反洗,反洗彻底、故障率低、维护方便简单;
3、采用永磁体作磁场,反洗系统为循环式,因而运行成本低,耗水少,使用寿命长;
4、控制系统采用PLC可编程序控制器,反洗模式由压差或时间两种控制方式,自动化程度高,运行安全可靠;
5、滤元采用金属材料制成复合结构,具有机械强度高、耐高温、耐腐蚀并可实现对不同粒径亲磁性杂质的过滤。
6、模块化结构设计,可以根据处理量的大小自由组合,满足不同的工艺过程的要求。
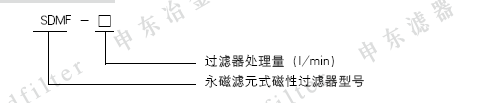
四、型号标记

五、主要技术特性

六、工作流程图

七、设备接口和外形尺寸


 

上一页:
下一页:SD-HPF型高效组合式过滤器
南通申东冶金机械有限公司 南通申东滤器制造有限公司 地址:江苏省启东市民主工业区118号
总机: 0513-83358129 销售热线: 0513-83117130 服务热线: 0513-83858103 传真: 0513-83358113
E-mail: webmaster@sd-filter.com 邮编: 226223