- 您当前的位置:南通申东冶金机械有限公司 >> 水处理设备 >> 其它设备 >> 热力喷雾除氧器
- 公司介绍
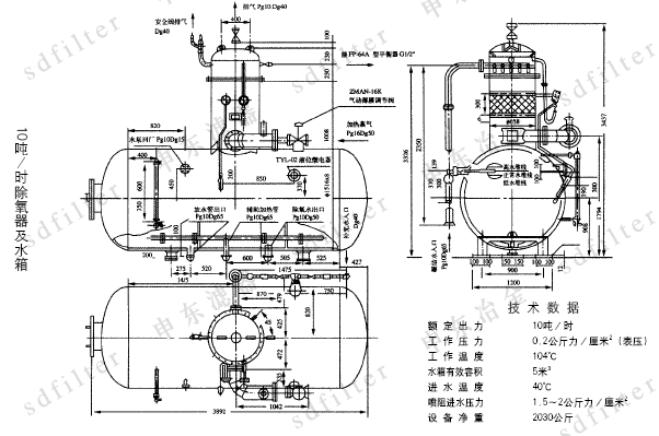
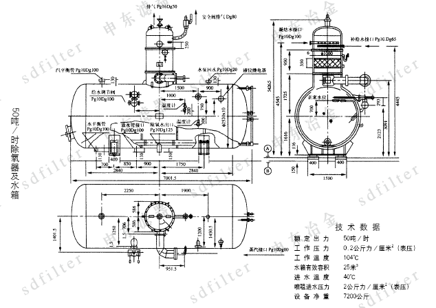
| 热力喷雾除氧器 加入时间:2016-3-15 15:18:52 点击:次 |
锅炉的给水有严格的要求,首先需经软化或除盐处理,使锅炉受热面内部不结水垢。但是,水中仍含有氧气和其它气体,氧是一种主要的去极化剂,能造成锅炉设备及热力系统金属面产生腐蚀,这种腐蚀经常是局部性溃疡腐蚀,严重时造成金属壁穿孔,不仅大大缩短锅炉设备的寿命,而且影响锅炉及热力系统的安全性,为了确保锅炉安全经济运行,国家颁布的《低压锅炉水质标准》(G B1576-85)中规定,凡是额定蒸发量大于2T/H的锅炉均要除氧,本厂设计的热力喷雾式除氧器能较好地满足锅炉给水除氧之用。 |
| 上一页: 下一页:真空除氧器 |










